1. 几何 Geometry
1.1. Empty Tunnel Geometry(TigerKinCFD)
快速创建一个流域的几何,输出的面可配合Boundary Component组件形成流域边界
1.2. Boundary Component (TigerKinCFD)
创建边界层组件,根据输入的几何设置边界条件。

目前支持的边界类型:
velocity inlet速度入口边界velocity inlet with UDF带风剖面的速度入口边界pressure outlet压力出口边界wall壁面边界symmetry对称边界outflow自由出流边界
|
|
|
|
|
|
1.3. CFD Model Assembly (TigerKinCFD)
风洞组装,用于自定义流体模型。

1.4. Quick Generate Water Tank Assembly (TigerKinCFD)
快速构造一个数值水槽,可用于两相流模拟(洪水、海啸)

- 输入
geometrys几何体windward数值风洞前端偏移量top数值风洞顶部偏移量sides数值风洞两侧偏移量leeward数值风洞后端偏移量directory工程保存路径icempathicem.bat的路径,可通过【Quick Path】来快速定义fluentpathfluent.exe的路径,可通过【Quick Path】来快速定义
- 输出
assembly流域组装point流域内部的点,该点默认生成在数值风洞的质心位置。path路径数据box数值风洞几何dmxdomainXdmydomainYdmzdomainZcorebox核心体几何
注意:输入的geometry几何体底部如果与流域边界重合,需要把他扣除后再接入。如下图所示,只有5个面接入了组件中。

1.5. Quick Generate WindTunnel Assembly (TigerKinCFD)
快速构造一个数值风洞

- 输入
geometrys几何体wind_direction风向,vectorwind_speed风速,单位m/sgourdrough地面粗糙度。为空时,入口采用均一的风速。windward数值风洞前端偏移量top数值风洞顶部偏移量sides数值风洞两侧偏移量leeward数值风洞后端偏移量directory工程保存路径icempathicem.bat的路径,可通过【Quick Path】来快速定义fluentpathfluent.exe的路径,可通过【Quick Path】来快速定义
- 输出
assembly流域组装point流域内部的点,该点默认生成在数值风洞的质心位置。path路径数据box数值风洞几何dmxdomainXdmydomainYdmzdomainZcorebox核心体几何
注意:输入的geometry几何体底部如果与风洞边界重合,需要把他扣除后再接入。如下图所示,只有5个面接入了组件中。

1.6. Random Building (TigerkinCFD)
随机创建一个简单的几何体。


1.7. Deconstruct CFD Model Assembly (TigerKinCFD)
分解CFD模型组装


1.8. Deconstruct Boundary Component (TigerKinCFD)
分解边界几何

2. 网格 Mesh

2.1. Global Setting (TigerKinCFD)
设置网格的全局最大尺寸与最小尺寸,组件会在原点(0,0,0)处生成一个用于预览尺寸的立方体。

2.2. Meshing (TigerKinCFD)
对流域进行网格划分

- 输入
assembly流域组装globalset全局网格设置refinement边界层加密设置density体块加密设置toggle开关
- 输出
assembly流域组装success成功mshpath网格路径
- 右键
GUI运行时会弹出ICEM界面Batch运行时采用cmd模式,不会弹出ICEM界面

2.3. Mesh Density (TigerKinCFD)
设置体块的网格尺寸,对流域进行局部加密


2.4. Mesh Refine (TigerKinCFD)
对边界层几何进行网格加密


- 输入
component边界层组件,接入Boundary Component的结果maxsize最大尺寸
- 输出
refine加密设置box最大尺寸对应的几何体,用于预览
3. 配方 Recipe

3.1. Steady Flow (TigerKinCFD)
稳态求解设置

- 输入
viscous粘性模型
- ke_rng
- ke standard
- ke realizable
- kw_sst
- kw standard
- larminar
- inviscid

num_of_Iter迭代步数max_iternum_per_step每步最大迭代数initial_method
- hyb 杂交
- fromBoundary 根据速度入口初始化

pressure_vel_coupling压力速度耦合方法

- 输出
steady flow recipe
3.2. Unsteady Flos (TigerkinCFD)
瞬态求解设置

- 输入
total time求解时长viscous粘性模型

_num_of_Iter_迭代步数max iternum_per _step每步最大迭代数量initial method初始化方法

pressure_vel coupling压力速度耦合方法

courant number库朗特数inital step初始步长
- 输出
unsteady flow recipe
3.3. Point Probe (Tiger KinCFD)
点探针,用于提取某点的物理量,如压力、流速

- 输入
point检测点field变量代号,右键输入端可选择type积分方法,右键输入端可选择
- 输出
probe点探针
3.4. VOF Probe (TigerKinCFD)
两相流探针,用于提取两相流的物理量(密度、体积分数),用法与Point Probe类似。


3.5. Zone Probe (TigerkinCFD)
流域探针,用于输出整个流域内所有点的计算结果

- 输入
fields变量代号,右键输入端可选择save frequence保存时间步长,瞬态分析时需要设置
- 输出
probe流域探针fields变量代号
4. 分析 Analyze
4.1. Run Analyze
调用fluent求解器进行CFD计算。

- 输入
assembly流域组装recipe求解器设置point probe点探针zone probe流域探针vof option两相流设置exit after analyze计算完后自动退出num of processsor并行计算cpu核数write写文件runlt运行分析usermesh可选,当采用手动划分网格时,可接入此选项,程序会优先读取usermesh用作后续计算
- 输出
assembly流域组装point probe点探针
- 右键
GUI计算分析时,弹出fluent界面BATCHcmd方式运行HIDDEN隐藏运行,不会弹出任何截面


4.2. VOF Setting

- 输入
gravity_comp重力方向, 用vector来定义phase1相1phase2相2body_force考虑体积力zone_ names用于初始化的区域的名称zones用于初始化的区域的几何,box


- 输出
vof_setting两相流设置
- 按钮 setttings
- 求解器相关设置

5. 结果 Result

5.1. Export From File (TigerKinCFD)
计算完成后,如果想导出流域内的其他数据(又没有提前创建探针),可采用本组件来提取。
注意:
cfd计算完成后,会在工作目录导出.case.h5及.dat.h5文件,这2个文件是最后一个时间步的数据文件。

- 输入
*.cas.h5fields物理量索引,可右键选择

fluentpathfluent.exe所在路径,可通过Quick Path组件获取runlt运行
- 输出
filename导出的计算结果存放的位置

5.2. Point Probe Value (TigerkinCFD)
获取节点探针的计算结果

- 输入
assembly_or_file流域组装 或 计算文本文件路径_toggle_开关
- 输出
title计算文件中各物理量的名称results计算文件中各物理量的数值

5.3. Result DataBase (TigerKinCFD)
解析流域探针(zone probe)中的数据结构,返回时间、物理量代号,用于后续数据处理及分类等。

- 输入
assembly流域组装 或 文件夹名称toggle开关
- 输出
flow time时间field物理量索引

5.4. Zone Probe Value (TigerKinCFD)
获取流域探针的计算结果

- 输入
_assem_or_dir流域组装 或 计算结果存放文件夹路径_field待提取物理量索引flowTime提取结果的时间(瞬态),稳态输入0获取最终计算结果_toggle_开关
- 输出
point网格节点result节点对应的物理量

6. 工具 Utility

6.1. Deconstruct Probe (Tiger KinCFD)
分解一个点探针,可获取探针的定义信息


6.2. Export 3dm (TigerKinCFD) (TigerKinCFD)
基于流域组装导出3dm文件,划分网格前需要执行本组件,否则无法进行后续操作


6.3. Mesh From Points (TigerKinCFD)
基于点创建网格


6.4. Mesh Preview (TigerKinCFD)
预览网格文件

6.5. Preview Assembly (TigerKinCFD)
预览流域(边界条件,流域尺寸)

6.6. Preview Point (TigerKinCFD)
预览一个点,用球体显示。


6.7. Wind Profile (TigerKinCFD)
用于定义带梯度的风速度入口,配合Boundary Component使用

6.8. Deconstruct PathData (TigerKinCFD)
解析路径对象,得到一些具体的路径结果

6.9. Fast Domain (TigerKinCFD)
输入数值列表,快速得到domain,max,min等结果

6.10. Query File (TigerkinCFD)
从文件夹中查找某个具体的文件(递归方式),文件可位于输入文件夹内的子文件夹中。

- 输入
directory文件夹路径file name文件名称(带后缀),如fluent.exe
- 输出
full path返回文件的全路径
- 右键
name通过文件名称查找postfix通过后缀查找

6.11. Quick Path (Tiger KinCFD)
通过Ansys的文件夹获取icem.bat及fluent.exe的绝对路径

右键电池,选择ANSYS的安装路径,如D:\ANSYS Inc\v222

6.12. Select File (TigerKinCFD)
选择一个文件或一个文件夹,与GH自带的功能一致。


6.13. Block Vector Display (TigerKinCFD)
在体块内显示流域内的速度向量

- 输入
geometry目标几何,一般可选择所关注的结构物points流域点阵vectors流域点阵对应的向量colorlype渐变颜色类型,可通过右键选择
zonescalefactor显示范围的放大系数screen size向量显示放大系数

6.14. Isosurface Value Display (TigerKinCFD)
在平面上显示物理量的热力图

- 输入
brep流域的brepplane切片的平面offset偏移量(从brep的中心)points流域内的点values流域内点对应的值colortype渐变颜色类型,可通过右键选择targetnum划分数量
- 输出
mesh网格color颜色

6.15. Isosurface Vector Display (TigerKinCFD)
在平面上显示流速向量

- 输入
brep流域的brepplane切片的平面offset偏移量(从brep的中心)points流域内的点values流域内点对应的值colortype渐变颜色类型,可通过右键选择targetnum划分数量screenslze向量显示放大系数
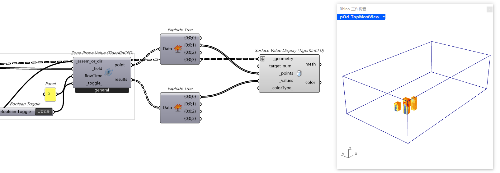
6.16. Surface Value Display
在几何体的表面显示流域内的计算结果

- 输入
geometry几何体targetnum划分数量points流域内的点values流域内点对应的值colortype渐变颜色类型,可通过右键选择
- 输出
mesh网格color颜色










![[论文]基于进化策略增强遗传算法的某仿生飞翼雕塑形态优化 flrbirdcfd](http://www.tigerkinwzb.cn/wp-content/uploads/2025/12/flrbirdcfd.png)